Sơ đồ đấu nối hệ thống báo cháy Hochiki như thế nào? Để nắm bắt được rõ bản vẽ sơ đồ thì hãy tham khảo ngay bài viết của Ngày Đêm nhé.
Contents
1. Một số bản vẽ sơ đồ đấu nối hệ thống báo cháy Hochiki
Dưới đây là một số sơ đồ đấu dây trung tâm báo cháy Hochiki được sử dụng phổ biến nhất hiện nay.
1.1. Sơ đồ đấu dây trung tâm Hochiki loại HCP 1008EDS
Sơ đồ báo cháy Hochiki loại HCP 1008E như hình vẽ dưới đây:


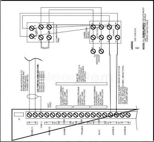
1.2. Sơ đồ đấu dây trung tâm Hochiki loại HCV 2/4/8
Hình ảnh bản vẽ sơ đồ như sau:

1.3. Sơ đồ đấu dây trung tâm báo cháy SP4000

2. Nguyên lý hoạt động chung của hệ thống báo cháy Hochiki
Sau khi tìm hiểu về Sơ đồ đấu nối hệ thống báo cháy Hochiki thì bạn cần nắm bắt được nguyên lý hoạt động của hệ thống báo cháy sẽ diễn ra như sau:
2.1. Chế độ trực
Trung tâm báo cháy kiểm tra và giám sát thiết bị, liên tục gửi và nhận tín hiệu kiểm tra. Tình trạng và thông tin bảo dưỡng hiển thị trên màn hình LCD. Trong chế độ này, để duy trì sự hoạt động thì dòng điện Io luôn chạy qua mạch.
2.2. Chế độ sự cố
Khi có lỗi hoặc không nhận được tín hiệu hồi đáp, hệ thống chuyển sang chế độ sự cố, hiển thị thông tin lỗi và chuyển về chế độ bình thường sau khi sự cố được khắc phục.
2.3. Phát hiện cháy
Khi có cháy, các đầu báo gửi tín hiệu về trung tâm, kích hoạt hệ thống báo động cháy. Tại trung tâm, các tín hiệu sẽ được xử lý theo chương trình đã được cài đặt để phát ra tín hiệu báo cháy. Thông qua các thiết bị như: loa trung tâm và màn hình tinh thể lỏng LCD.
2.4. Giám sát thiết bị
Hệ thống theo dõi và thông báo về sự thay đổi trạng thái của các thiết bị khác, như bơm chữa cháy hoạt động hoặc công tắc dòng chảy kích hoạt. Chế độ này sẽ tự động kết thúc sau khi các thiết bị giám sát quay trở lại trạng thái bình thường.
Hy vọng bài viết giúp bạn hiểu hơn về nguyên lý hoạt động và có được bản vẽ sơ đồ đấu nối hệ thống báo cháy Hochiki chuẩn của các loại được sử dụng phổ biến nhé.
Nếu bạn đang có nhu cầu lắp đặt hệ thống báo cháy Hochiki thì liên hệ 091.929.7766 với Ngày Đêm nhé.

Click nhận ngay báo giá lắp đặt hệ thống PCCC
>> Xem thêm: Hệ thống báo cháy địa chỉ Hochiki hoạt động như thế nào?
CÔNG TY CỔ PHẦN PHÁT TRIỂN CÔNG NGHỆ NGÀY ĐÊM
Hệ thống chi nhánh: Toàn Quốc
Hotline: MB – 091.929.7766 || MN – 0981.547.680 || MT – 0906.276.387
Website: https://pccc.nguyenlan.com/
Fanpage: https://www.facebook.com/ngaydem.com.vn

